Where this wire should go?
Where this wire should go?
Hey Z people,
I was wondering where this negivage wire termail from the coil should go, first I thought it was a grounded wire. Could this be the problem that my car was not sparking? My car WAS running when I bought it, and now it not since when I messed with the coil. I got the coil tested and it is fine, but there is no spark out of the coil? I uploaded some photo for you z drivers.
I was wondering where this negivage wire termail from the coil should go, first I thought it was a grounded wire. Could this be the problem that my car was not sparking? My car WAS running when I bought it, and now it not since when I messed with the coil. I got the coil tested and it is fine, but there is no spark out of the coil? I uploaded some photo for you z drivers.
What is this funky white block??? Looks like an old school ceramic fuse holder. Definitely not original... nor proper.
My suggestion: get out the multimeter and start testing for power. There should be a main power wire to the coil harness. Download the manual from Carfiche or buy a Haynes manual...
My suggestion: get out the multimeter and start testing for power. There should be a main power wire to the coil harness. Download the manual from Carfiche or buy a Haynes manual...
I have no idea whit it is, it out of the negative wire of thr coil that lead to nothing. that is not the olny od little white block there is some under the coil. the car has a electronic ignition inside the distubior.
I just had a nightmare with wiring and ignition lately, lol.
Follow where it goes and take a picture of that. Also, check your cap. Mine was burnt out and it wouldn't let it start. Also needed a new relay...oh and don't forget to tighten the spark wire from the dist to the coil. Sometimes it won't let it start because the pos and the neg part of the coil are sparking and yeah....to sleepy to write or formulate thought been at school all day doing tests.
Follow where it goes and take a picture of that. Also, check your cap. Mine was burnt out and it wouldn't let it start. Also needed a new relay...oh and don't forget to tighten the spark wire from the dist to the coil. Sometimes it won't let it start because the pos and the neg part of the coil are sparking and yeah....to sleepy to write or formulate thought been at school all day doing tests.
Originally Posted by snwbrderphat540
nightmare? you replaced a relay and cleaned a few connections. lol. you did more i guess but only HAD to do the 2. your just noob to the car still so you havent learned its quirks
And it's a nightmare cause I didn't have tools and I was always working on it at night lol.
Originally Posted by raythenegr0
I just had a nightmare with wiring and ignition lately, lol.
Follow where it goes and take a picture of that. Also, check your cap. Mine was burnt out and it wouldn't let it start. Also needed a new relay...oh and don't forget to tighten the spark wire from the dist to the coil. Sometimes it won't let it start because the pos and the neg part of the coil are sparking and yeah....to sleepy to write or formulate thought been at school all day doing tests.
Follow where it goes and take a picture of that. Also, check your cap. Mine was burnt out and it wouldn't let it start. Also needed a new relay...oh and don't forget to tighten the spark wire from the dist to the coil. Sometimes it won't let it start because the pos and the neg part of the coil are sparking and yeah....to sleepy to write or formulate thought been at school all day doing tests.
Originally Posted by NismoPick
What is this funky white block??? Looks like an old school ceramic fuse holder. Definitely not original... nor proper.
My suggestion: get out the multimeter and start testing for power. There should be a main power wire to the coil harness. Download the manual from Carfiche or buy a Haynes manual...
My suggestion: get out the multimeter and start testing for power. There should be a main power wire to the coil harness. Download the manual from Carfiche or buy a Haynes manual...

Originally Posted by NismoPick
What is this funky white block??? Looks like an old school ceramic fuse holder. Definitely not original... nor proper.
My suggestion: get out the multimeter and start testing for power. There should be a main power wire to the coil harness. Download the manual from Carfiche or buy a Haynes manual...
My suggestion: get out the multimeter and start testing for power. There should be a main power wire to the coil harness. Download the manual from Carfiche or buy a Haynes manual...

Originally Posted by SpeciallySpiked
Also, doesn't the coil itself need to be grounded too? so when you clamp it down it should be grounding so it might not work just chillin there?
Originally Posted by snwbrderphat540
why did you loosen the ground then? and the coil was brand new!!!!!!!!!!!!!! WTF!!!!!!!!!! you never told me that. brand new, brand new!!!!! only 300 miles on it!!!!!!
It was more like the plug from the coil to the dist, lol. I just swapped out coil I still have yours for later.
Originally Posted by amanofgreatevil
I try to put the wire on the metal part of the car, I put it every where and it just won't spark at all, there no spark out of the coil....
Got anything to test electricity? Try hooking up the coil directly to the battery with a wire just to make sure. I don't think the coil's bad.
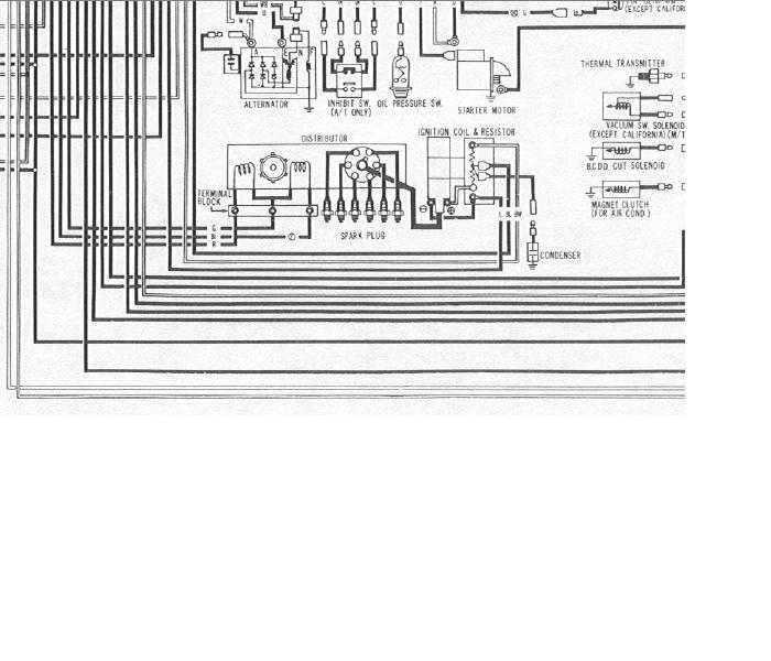
If you don't already have the factory service manual, you need to get it (search for FSM, or factory service manual on here, there's a link and info somewhere). It'll make all your repair, upgrade, and modification work much easier. And if the POs messed with the wiring in one spot, you can bet they screwed up a lot of other places that you'll discover, too. With the manual, you can start testing and tracing the circuits. Here's an example, from the schematic for the '76, and from the Ignition Circuit part of the Engine Electrical section.
Just a matter of tracing the wires, testing with your meter, and cursing whoever messed it up before you got it.
happy wiring,
Dave
Just a matter of tracing the wires, testing with your meter, and cursing whoever messed it up before you got it.
happy wiring,
Dave
Um no... unless you want to blow more stuff on your car. The coil is supposed to spark 6 times per cycle (1 per cyl). Hooking up + & - to the battery will not only fry the coil, but it will not create a spark in the needed cycle.
Use the wiring diagrams Dave just posted and trace down your prob.
Use the wiring diagrams Dave just posted and trace down your prob.
Uh, coil neg to ground? That's how you hook up a KILL SWITCH!!!!. The only wire to the neg side of a coil should be the blue wire. Only exception would be an after market tach or a switch to ground for a KILL SWITCH!
Before you ask, the white wire with the black stripe goes from the resistor (just below the coil) to the + side of the coil.
Before you ask, the white wire with the black stripe goes from the resistor (just below the coil) to the + side of the coil.
Last edited by theramz; Apr 18, 2008 at 12:11 PM.
Nope, the white block below the coil don't do, I tried to put the black neg coil wire on any connection on the white cube, nothing... my car is not made in california tho, it is made in oregon. It wiring system differ between cali? The neg coil wire dose get spark when on contract with metal, but don't start up the car... Man this is confusing, all I wanted the car to go go, geuss it aint gonna happen. I did studied what dave gave me, and did wht theram suggested. but... nothing.
Ahahahah! I need to line guys up and give you all a high five! She running because of you guys. that not all, she runs smooth! Thanks a lot for your help! Now for sure my mother would let me keep a running machine. But guys, this is the beginning!
Originally Posted by amanofgreatevil
Ahahahah! I need to line guys up and give you all a high five! She running because of you guys. that not all, she runs smooth! Thanks a lot for your help! Now for sure my mother would let me keep a running machine. But guys, this is the beginning!
Originally Posted by hoov100
lets just hope its not the beginning of the end..


